简介
氖通常用于照明及作为电子工业的填充介质,最早的霓虹灯便以氖作填充物,可以发出红色光芒。在工业上,氖被作为一种填充介质应用于激光器中。此外,氖还可用作低温冷却剂,标准气、特种混合气等,在低温研究、高能物理、水文地质及潜水呼吸方面均有应用。
历史
1898年,化学家威廉·拉姆齐爵士(Sir William Ramsay)和化学家莫里斯·威廉·特拉弗斯(Morris William Travers)在分馏液态空气时,通过光谱分析发现了比氩轻的氖,拉姆齐也因发现氖等一系列稀有气体而获得了诺贝尔化学奖。他们将氖这种元素命名为“Neon”。源于希腊语Neos,意为“新的天然气”。
1902年,法国人乔治·克劳德创办了气体液化公司,作为生产液化氢气、氧气、氮气的副产物,氖气成本降低了许多,氖普遍使用的基础由此建立。到1906年,门捷列夫(Дмитрий Иванович Менделеев)发表出完整的元素周期表,新增了惰性气体元素族0族,氖是一族中第四个被发现的惰性气体。1909年,法国工程师乔治(Joy)首次对密封的氖气管进行放电,并将其制成电灯。次年,乔治·克劳德(Georges Claude)在法国大皇宫的巴黎车展上展示两根充了氖气的12米长灯管,聚焦世界眼球,那之后他改进技术申请专利,将其取名氖灯,就是现在的“霓虹灯”。1912年,人类历史上第一个氖气广告牌在一家位于巴黎的理发店出现。
1913年,汤姆森(Joseph John Thomson)在探索阳极射线组成的过程中,通过磁场和电场引导出了氖离子流。同年,汤姆孙和阿斯顿(Francis William Aston)用磁分析器发现了Ne和Ne两种天然氖的同位素。直到1919年,氖的两种同位素Ne和Ne的存在被阿斯顿制成质谱仪的所证明,并指出它们在氖气中的比例约为10:1,(后来的研究又发现了第三种同位素Ne)。
1928年,赫兹(Gustar Hertz)用多级扩散法分离了氖的同位素。

分布情况
氖元素在宇宙中丰度仅次于氢、氦、氧、碳,为1300000ppb(重量),因为氧核和“α粒子”氦核易反应生成氖核,但氖元素在地球上含量稀少,与宇宙丰度相比,氖在地壳中的丰度仅为3.0ppb,因其与其他元素很难发生反应生成化合物沉淀在地表上,而只在空气里有极微含量的氖。

太阳系中的天体基本都能发现氖的构成。在太阳中,氖的丰度可达1000000ppb。在金星大气中,除主要化学CO2(约96.5%)、N2(约3.3%)外,氖的含量可达7±3ppm,火星大气中则含有大量的氩和氖,该结论由1974年苏联火星探测器发现后所得,木星的上层大气厚度大且密度高,其中包含有水蒸气、氦气、氢气、碳、硫和氖等化学物质。氦、氖和氩还是月球外逸层的主要成分,除此之外,天王星大气中也能发现除氢外的少量氖气。
性质
同位素
氖有三种稳定同位素,分别是Ne、Ne和Ne,三者的相对丰度为1:0.0029:0.097,另还有17种放射性同位素。其中Ne是自然界中主要存在的元素,在氖的含量中占91%。
同位素的物理化学性质相近,所以分离困难,赫兹发明的质量扩散法可用于分离氖同位素,这也是最主要的方法,同时还可分离氦和氖。
同位素 | 半衰期 | 发现年份 | 丰度(数量) |
Ne | 770 ys ± 300 | 2014 | |
Ne | >5.7 zs | 1977 | |
Ne | 109.2 ms ± 0.6 | 1963 | |
Ne | 1664.20 ms ± 0.47 | 1954 | |
Ne | 17.2569 s ± 0.0019 | 1939 | |
Ne | 稳定 | 1913 | 0.9048(3) |
Ne | 稳定 | 1928 | 0.0027(1) |
Ne | 稳定 | 1913 | 0.0925(3) |
Ne | 37.15 s ± 0.03 | 1936 | |
Ne | 3.38 m ± 0.02 | 1956 | |
Ne | 602 ms ± 8 | 1970 | |
Ne | 197 ms ± 2 | 1970 | |
Ne | 30.9 ms ± 1.1 | 1977 | |
Ne | 18.8 ms ± 0.2 | 1979 | |
Ne | 14.7 ms ± 0.4 | 1985 | |
Ne | 7.22 ms ± 0.18 | 1985 | |
Ne | 3.4 ms ± 0.8 | 1996 | |
Ne | 3.5 ms ± 0.9 | 1990 | |
Ne | <260ns | | |
Ne | 2 ms ± >1.5us (不确定) | 2002 | |
物理性质
氖常温下是气体,无色、无味、无臭且无毒,原子量为20.1797,密度为0.825g/L,熔点-248.59°C,沸点为-246.08°C,微溶于水,水中溶解度为1.47mL/100mL,每平方米的空气中有18.2mL氖,临界温度-228.75°C,临界压力为2.72×10kPa,熔化热334.94J/mol,气化热1.696kJ/mol,第一级电离势21.559v。氖的三相点是24.562K,比正常沸点低2.7K,液氖是无色透明的液体,沸点低、蒸发潜热高。在液氖上部抽蒸汽很容易就使液氖变为固态。
化学性质
氖原子较小,原子核对电子束缚能力强,所以化学性质稳定,因其性质不活泼,所以不会燃烧和助燃。氖的相关化合物已有陆续发现,如在低温氖气中通过激光蒸发和共同沉积方式制备的NeBeCO3,在高压环境下通过范德华力形成(N2)6Ne7,以及在高温微波反应中生成的[B12(CN)12],但这些化合物还不能在环境中稳定存在。
当恒星内的温度T>1.5×10K时,氖会发生燃烧,其燃烧的核反应式及释放的能量如图所示:
反应式 | Q(MeV) |
Ne(γ,α)O | -4.734 |
Ne(α,γ)Mg | 9.312 |
Ne(α,n)Mg | -0.481 |
应用领域
照明及电子工业
氖在低压下放电会激发出穿透力极强的红光,可穿透浓雾,所以是制作霓虹灯和指示灯的填充介质,如阴极管、电压调节管、高压氖灯和计数管等,也可用于各种重要航标以及测量仪器的显示器里,与氩气混合可发出亮蓝色光,可用于水银灯和钠蒸汽灯的填充。氖与氩、氮的混合气体广泛用于霓虹灯和气体激光器。氖管是有氖气和两个电极的辉光放电管,与高阻值电阻串联后可制成试电笔,以人体为回路测试市电线路对地是否存在电压,避免触电。真空避雷器里充有氦气、氩气或氖气,雷电落入到线路上会发出紫色的辉光。
制冷剂
液氖的沸点低,蒸发潜热高,有极大的惰性,所以被用于26~40K区间的低温冷源,在液化和冷却系统中的应用十分安全。液氖作为低温制冷剂,单位体积的制冷量是液氦的40倍以上,是液氢的3倍以上。在气泡室、自由基和低温泵的研究和应用中可代替氢成为安全的低温介质。
激光技术
氖也用于激光技术,激光与光一样都属于电磁波,具有频率和波长。可做激光混合气的成分,氦氖激光器是第一种气体激光器,也是重要的红色放射源,氦氖混合气体是该激光器的工作物质,氖原子可发射激光,氦气则用来改善混合气体的放电特性,提高激光器的输出功率和能量转换效率,在医学治疗(激光理疗和针灸、弱激光血管内照射等)、植物育种、建筑测量、准直指示、照排印刷和激光陀螺等方面均有应用。

氦-氖激光对生物体有刺激作用,可刺激皮肤蛋白的合成,影响酶活性,增加红细胞数量,加速血管生长,促进创面愈合;还可作用于神经末稍调节机体状况,有消炎、镇痛和止痒作用。对溃疡、炎症等有一定疗效。

高能物理
用于高能物理研究用气,火花室内充满氖可探测核微粒的行径。氖闪光管室可用于宇宙线稀有事例和中微子相互作用的研究,还可以用来寻找核子衰变。高线性能传递粒子辐射化学研究中用Ne作为加速粒子可提高产品的得率。
潜水呼吸气
氖可用作潜水呼吸气源,有导热系数低、热散失较小等优点,同时无类似氦气引起的语言问题,也无类似氨气引起的麻醉问题。深海作业时可用氖配置合成呼吸气,也可用于深海潜水或宇航中的呼吸混合器。但使用氖气的不足在于其价格昂贵,且呼吸阻力较大。
水文地质
氖可用来矫正H-He的年龄,根据地下水中溶解的氖浓度确定古温度,估算冰川融水流量和计算地幔及地壳释放的He数量。
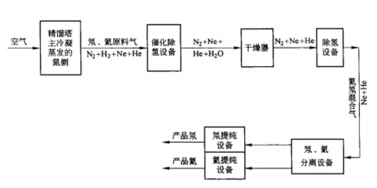
制备方法
空气是工业生产氖的唯一原料源,采用空气分离塔在制氧气、氮气的同时提取氦和氖的混合气体,再经液氢冷凝法或活性炭硅胶吸附作用,可分离制得氖。
大体分为三个步骤:第一步从空气中制备粗氖、氦气,在空分装置主冷凝器氖氦抽口引出的气相混合物,经氖氦浓缩塔分离之后,可得到含Ne-He 50%-60%的粗氖氦混合气;第二步制取纯氖、氦混合气,将粗氖、氦气用加氧催化法脱氢,然后负压下用液氮冷凝和低温吸附法除去氮即可得到纯氖、氦的混合气;第三步将氖与氦分离,制得纯品。

氖、氦混合气分离
冷凝法
冷凝法可用氢循环、氖循环或氦的气冷循环来提供冷量,将氖由气态转变为液态和固态以达到分离目的。氖和氦的沸点相差23K左右,所以可以控制温度使高沸点的氖冷凝,氦保持气态不变来进行分离。此方法能得到高纯度的氖,最高纯度可达99.9%。
吸附法
按照解吸方法的不同有变温吸附法和变压吸附法。变温吸附是在高压、低温的条件下进行吸附,在低压、高温下进行解吸,吸附剂通常使用活性炭。此方法制得的氖纯度可达99.9%,提取率为82%,解吸彻底且提取率高,但操作复杂,能耗高。变压吸附法吸附床层的温度几乎不变,只利用压力效应进行解吸。分两阶段提取氖和氦,先将氦、氖混合气在液氮温度下吸附分离得到粗氖和氦,再进一步加压进行第二次吸附得到纯氖和纯氦。
结构
氖有一个封闭壳结构氖原子有10个核外电子,在正常情况下,有两个电子处于1s态,两个电子处于2s态,六个电子处于2p态,电子排布1s2s2p,有3个壳层,即1s,2s和2p层,1s和2s层的电子云呈球形对称分布, 2p层呈纺锤形,这就是氖原子的基态。
其基态为s0,具有零自旋和轨道角动量,n=2外层充满2个s电子和6个p电子。当氖原子受激时,通常只有一个2p电子会被激发到较高能态,其余电子仍保留在原态。所以氖原子可能会形成1s2s2p3S,1s2s2p3p,1s2s2p4s,1s2s2p5s等一些受激态。激发原子需要改变主量子数至n=3层,因此需要大量能量,以上事实和零角动量说明氖具有情性。
氖是面心立方晶体结构,晶格常数为a=4.52Å(-253℃),晶体为A1型密堆积,因为沸点较低,所以氖晶体一般只在低温下存在。

安全事宜
危害
氖气无毒,但浓度过高会导致窒息,表现为呼吸加快,注意力不集中、共济失调,随后出现疲倦、乏力、烦躁不安、恶心、呕吐、昏迷、抽搐,甚至死亡。液态氖与皮肤接触会引起冻伤。
氖气泄露后,应保持通风,使用带隔绝式呼吸器的气密性化学防护服,误吸入氖气后应立刻远离泄漏源到通风、空气新鲜的地方,必要时进行人工呼吸,并及时就医。
储存
需将盛放氖气的容器密封在干燥通风的地方,若在建筑物内贮存,应保持通风良好,且建筑物要有耐火条件或设备,钢瓶盛装的氖是浓缩气体,受热时容器内压增大,可能会有开裂和爆炸危险。
消防
着火时,需要用雾状水保持氖钢瓶的冷却。
安全标识
象形图 | 
|
GHS分类
GHS | 危险说明 |
H280 | 含有加压气体;受热时可能会爆炸 |
H281 | 含有冷冻气体;可能造成低温烧伤或伤害 |