比亚迪的混动和吉利的混动哪个好?
全部 1017
比亚迪的混动和吉利的混动哪个好?
-
吉利的48V轻混就是买来的方案,法雷奥提供的套件而已,而采博瑞GE油耗降低两升以上主要是三缸机和双离合的功劳,48V轻混作用不太大。奥迪A8L采用48v轻混技术后百公里油耗降低0.7升,这个比较可信。所以吉利的轻混技术就不用拿出来比较了,而比亚迪也没有轻混车辆。

但是吉利的混动方案和比亚迪混动方案是不一样的。自主品牌论混动技术,肯定是比亚迪遥遥领先的。混动汽车的先行者,也是敢想敢做的车企。采用简单的方法,动力不够由电机来补偿,这样不仅提升了动力还实现了全时电动四驱。

而且经过多年的验证,这套系统是行的通的。无论黑猫白猫,抓到耗子就是好猫。比亚迪另辟蹊径,原理和丰田混动比起来一点也不复杂,混动方案也没有丰田那么高大上。但是实现了混动,实现了全时四驱,实现了纯电动行驶80-100公里,实现了百公里加速在5秒内。光凭这些成绩就足够了!下图是吉利帝豪phev混动原理!
吉利帝豪混动采用的是吉利与科力远联合研发的CHS插电式混合动力总成系统,这套系统创新度并不高,就是采用了双排行星齿轮,把丰田的专利绕开,最终取得与丰田 THS 接近的效果,所以在后续的博瑞身上并没有采用。因为吉利有了更好更简单的方案,当然也是来自沃尔沃的!
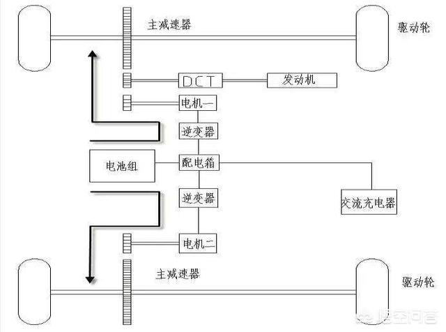
而博瑞混动领克01混动采用的这套系统就很简单,直接。原理是利用了双离合变速箱,充分的利用了双离合器!这也是沃尔沃的单电机双离合混动系统。电机直接连接在双离合变速箱的偶数挡轴上离合器的后面,这样可以通过离合器通断来控制工作方式,可以是实现纯电、混动、内燃机驱动模式。这套混动方案原理更简单,高效!可以看出来吉利并没有真正属于自己的混动系统,吉利是造车卖车的!而比亚迪更倾向于研发电驱技术!2018-08-15 09:14:53